SBKT06型中央空調實驗室設備
隨著社會的發展,人們的生活水平不斷提高,中央空調在大型商場、賓館、寫字樓、商住樓等許多方面得到越來越廣泛的應用。中央空高調的設計、管理、維修在現代生活中也越來越重要。為便于人們了解、學習中央空調的基本原理、基礎知識,掌握其管理、維護及維修方法,本公司專業技術人員開發生產中央空調系列產品。
為了更好地滿足各大院校的教學需要,在原來開發的中央空調實驗設備的基礎上,配備了RS-232串行通訊接口,可直接與電腦連接,由電腦控制軟件控制整個實驗臺的運行,包括:總控臺啟動、制冷、制熱、冷卻水泵、冷卻風機、制冷水泵、壓縮機、電磁閥、制熱水泵做演示,制冷、制熱的溫度設定等。
最大的特點是,通過傳感器將空調狀況實時反饋至電腦,能夠同時顯示蒸發器、冷凝器、模擬鍋爐、冷卻塔的進出口溫度,房間風管溫度,隨時顯示制冷或制熱的設定溫度。有利于教學記錄、采樣、通過打印可提供進行理論分析的根據。本實驗設備配備了電腦插口、電壓表、電流表、壓力表、溫度顯示器、工作指示燈、故障演示按鈕。壓縮機、蒸發器(透明蓋)、冷凝器(透明蓋)、壓力控制器、毛細管、過濾器、膨脹閥、視液鏡、儲液器、噴淋式冷卻塔、冷卻一級泵、冷卻二級泵、制冷一級泵、制冷二級泵等。
中央空調實驗設備是將中央空調微型化,同時保持整個中央空調系統的完整性和合理性。本實驗系統采用微機控制能單獨演示中央空調的夏天制冷、冬天制熱循環,控制系統由電腦控制與手動控制二種方法演示。為了解各種參數的變化情況和系統的工作狀況。實驗臺增加了一些輔導結構,使其能人為地制造各種實際中可產生的系統故障,方便學員了解故障的產生和排除故障的方法。
系統在產生這些故障后,按照說明書中列出的各種解決方法,系統能很快恢復正常。
我們始終堅持為教育服務的原則,爭取為廣大的院校師生開發生產更多的教學儀器,歡迎大家提供寶貴的意見和建議。

一、中央空調微機控制實驗設備主要技術參數
|
項 目 |
主要技術參數 |
|
|
制 冷 |
制 熱 |
|
|
電 源 |
~50Hz 220V |
|
|
額定功率 |
2900W |
2300W |
|
額定電流 |
14.0A |
11.0A |
|
制 冷 劑 |
R22 5Kg |
|
|
外形尺寸 |
350×220×280(cm) |
|
|
冷卻水泵 |
2.5 m3/h 揚程>15米 |
|
|
制冷水泵 |
1.8 m3/h 揚程>15米 |
|
|
制熱水泵 |
1.8 m3/h 揚程>15米 |
|
|
模擬鍋爐 |
1800W 8.5A |
|
|
風機盤管 |
3500 m3/h |
|
|
冷熱風管 |
排熱量1.6KV;排熱面積8.5m2 |
|
|
送 風 機 |
2100m3/h |
|
注:以上參數若有變動,以產品所注參數為主。
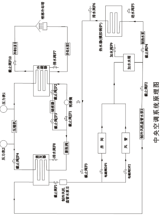
二、系統原理圖

三、操作說明
(一) 實驗前準備工作
接通總控臺電流,合上空氣開關,首先,查看微機控制臺信息是否正常,觀察有無綠燈閃亮,若沒有要檢查輸入接口或電源。然后,將選擇按鈕選定"制冷"處,進行預加水。
冷凝器側預加水:將水灌入冷卻塔的接水盤中,關閉截止閥F10,將冷卻水泵按鈕K1處于工作狀態(綠燈亮),至冷凝器水加滿為止,冷凝器水箱水滿與否可能透過有機玻璃板觀察到(注意:水不能滿出冷凝器外殼)。加好水后,關閉冷卻水泵,并打開截止閥F10。
蒸發器側預加水:關閉截止閥F3、F4,打開截止閥F2,將制冷水泵按鈕K3處于工作狀態(綠燈亮),由膨脹水箱水加至蒸發器中,加滿為止,蒸發器水箱水滿與否可以通過有機玻璃板觀察到,加好之后,關閉制冷水泵,并關閉截止閥F2。
鍋爐測預加水:打開截止閥F3、F4和排水閥F6,關閉F1、F2,將制熱水泵按鈕K7處于工作狀態(綠燈亮),往鍋爐加水,直至排水閥F6有較大的水流出,然后關閉F6,關閉制熱水泵,停止加水,再關閉截止閥F4。
(二)操作過程
1、制冷實驗
在確保水已加滿后,打開截止閥K1、K2,關閉截止閥F3、F4。冷卻水泵K1,冷卻風機K2、制冷水泵K3、壓縮機K4、電磁閥ⅠK5、電磁閥ⅡK6、處于工作狀態(綠燈亮),制熱水泵K7處于關閉狀態(紅燈亮)。選擇功能按鈕選定"制冷"處,把制冷溫控傳感器放入蒸發器內,所顯示的是蒸發器的當時溫度。根據要求選擇設定按鈕,確定溫度,(注:設定溫度必須低于當時蒸發器的溫度,否則,壓縮機不能工作),此時,制冷指示燈亮。
待制冷至設定的溫度時,即會自動停機。第二次啟動之前要將壓縮機延時選擇定為8-10分為宜,使壓力平衡,方可啟動。
2、制熱實驗
接通控制臺電源,接通模擬鍋爐加熱按鈕,將旋轉鈕選擇打向40℃左右。打開截止閥F3、F4,關閉截止閥F1、F2,制熱水泵處于工作狀態(綠燈亮),將K1、K2、K3、K4關閉狀態,將功能選擇按鈕選定"制熱"后,然后,根據要求選擇設定按鈕,確定溫度,此時,制熱指示紅燈亮,當制熱達到設定溫度時,即會自動停機。
3、溫度巡測及風速調節
由微機控制,可以同時顯示所有當前溫度和設定溫度。
手動控制,需分別按顯示溫度的按鈕,通過溫度顯示器,觀察當前溫度。模擬房間,可根據需要進行開、關,風速Ⅰ、Ⅱ、Ⅲ檔進行演示。模擬風管,根據風口Ⅰ(散流器)、風口Ⅱ(可調散流器),進行演示。為了能使達到最佳演示效果,請分別進行模擬房間、模擬風道的演示。
七、中央空調故障、故障現象及恢復方法
(一)制冷故障
|
序號 |
故障名稱 |
故障產生辦法 |
故障現象 |
故障解決方法 |
備注 |
|
1 |
漏氟 |
從截止閥JF4充氟口放氟 |
風機盤管無冷風,系統壓力偏低,膨脹閥后液管結霜 |
加氟至正常 |
* |
|
2 |
氟太多 |
從截止閥JF4充氟口加氟至壓縮機1.2倍電流 |
風機盤管冷風不強,視液鏡有液狀制冷劑,系統壓力偏高 |
放氟至正常電流 |
|
|
3 |
膨脹閥損壞 |
關截止閥JF4,全關即全堵,半關即半堵 |
視液鏡有液狀制冷劑,風機盤管無冷風 |
完全打開截止閥Ⅱ |
|
|
4 |
壓縮機吸 氣口堵塞 |
關截止閥JF4,全關即全堵,半關即半堵 |
風機盤管無冷風,視液鏡有液狀制冷劑,壓縮機聲音沉悶 |
完全打開截止閥Ⅰ |
|
|
5 |
系統冷卻側 水泵不轉 |
將按鈕K1處于關閉狀,紅燈亮 |
系統高壓側壓力升高,電流增大,壓縮機過載保護器斷開 |
將按鈕恢復正常 |
|
|
6 |
冷卻塔風機 不轉 |
將按鈕K2處于關閉,紅燈亮 |
系統高壓側壓力升高,電流增大 |
將按鈕恢復正常 |
|
|
7 |
制冷水泵不 轉 |
將按鈕K3處于關閉狀態,紅燈亮 |
風機盤管無冷風,蒸發器側水出現結冰現象 |
將按鈕恢復正常 |
|
|
8 |
壓縮機過載 保護器損壞 |
將按鈕K4處于關閉狀態,紅燈亮 |
壓縮機不啟動 |
5—8分鐘將按鈕恢復正常 |
|
|
9 |
壓縮機啟動 電容故障 |
|
壓縮機不啟動,電流增大,過載保護斷開 |
|
** |
|
10 |
電磁閥 |
將按鈕K5處于關閉狀態 |
風機盤管無冷風吹出,蒸發器側水出現結冰現象 |
將按鈕恢復正常 |
|
|
11 |
室內側漏水 |
將塞子塞住水口或將出水管口抬高 |
集水盤有積水 |
拿掉塞子或恢復出水管口高度 |
|
注意:
4、所有故障應單獨模擬;
5、*:為了節約氟里昂及防止污染,此故障模擬方法可如下:
在系統正常運行情況下,將截止閥JF1及截止閥JF3完全關閉,運行約半分鐘后完全關閉截止閥JF2,打開截止閥JF1,即可模擬此故障。
故障恢復方法:將截止閥JF2及截止閥JF3完全打開約半分鐘后依次關閉截止閥JF2、截止閥JF3。
6、**:模擬此故障極易引起壓縮機損壞,本實驗臺不模擬此故障。
(二)制熱故障
|
序號 |
故障名稱 |
故障產生辦法 |
故障現象 |
故障解決方法 |
備注 |
|
1 |
制熱水泵不轉 |
將按鈕K7處于 關閉狀態 |
風機盤管無 熱風吹出 |
將按鈕恢復正常 |
|
|
2 |
電磁閥故障 |
將按鈕K5處于 關閉狀態 |
風機盤管無 熱風吹出 |
將按鈕恢復正常 |
* |
注意:
1、所有故障應單獨模擬;
2、*:故障同制冷;
3、K1-K6故障演示操作(即按鈕關閉狀態)

六、注意事項
1、本實驗臺使用電源為單相220V~50Hz,允許電壓波動范圍為210-242V,本實驗臺要求有獨立的供電線路,電源引線截面不小于4mm2。要求實驗臺有可靠接地!!!
2、實驗臺中的制冷系統主機部分在搬運時絕對禁止傾斜。
3、本實驗臺所有制冷劑為R22,禁止其它制冷劑代替。
4、本實驗臺所有循環水應干凈、無污染,每次作實驗前應保證系統中有足夠循環水,實驗完成后,應將水排放干凈。
5、在給制冷系統加氟時,應控制壓縮機運轉電流在其額定運轉電流的±10%偏差范圍內。
6、給實驗臺制造故障時,應盡快將他恢復正常,否則,長時間故障運行容易引起機器損壞。
7、實驗臺后側應留0.5米的距離。
8、回氣管溫度若超過15度,應適當加入制冷劑。

一、主要配置:
1、制冷系統配置:
(1)、2P松下萬寶空調壓縮機器1臺
(2)、2P蒸發機器1個
(3)、2P冷凝器1個
(4)、蒸發器冷卻水箱1個
(5)、冷凝器冷卻水箱1個
(6)、高低壓、壓差控制器1個
(7)、3/8制冷劑流動觀察鏡1個
(8)、3/8手閥2個
(9)、RF22NP5A熱力膨脹閥1個
(10)、3.5MPa抗震冷媒表高壓壓力表1個
(11)、1.5MPa抗震冷媒表低壓壓力表1個
(12)、1/4加液手閥1只
(13)、水箱透明油機玻璃2塊
(14)、900×1100mm主機機組機架1個
(15)、冷卻塔3噸1個
(16)、25WZ15-0.55制冷水泵550W帶熱保護2個
(17)、25WZ12-0.37冷卻水泵2個帶熱保護370W
(18)、球閥4只控制制冷制熱作用
(19)、電磁閥交流220V2只控制房間,風管是否送冷溫氣
(20)、熱力膨脹閥1個
(21)、900寬×900寬×1000高mm模擬房間1個
(22)、350風機盤管1個
(23)、風機盤管控制開關1個三檔
(24)、模擬風管1套,內裁面為35×34cm
(25)、4×6冷凝器風管盤管1個
(26)、180W風管送風機1個
(27)、45W冷卻塔風機1個
(28)、風管風機控制開關1個
二、制熱系統:
1、HP50、1500W模擬鍋爐1個
2、25WZ15-0.55制熱水泵1個
3、模擬房間、風管、水箱同制冷系統
三、中央空調系統演示木板1個
四、中央空調控制臺1個
1、3.5Mpa抗震冷媒高壓表1只
2、1.5MPa抗震冷媒低壓表1只
3、30A電源總開關1只
4、交流220V電壓表1只
5、直流30A電流表1只
6、數碼溫度顯示器1套
7、溫度選擇輕確開關12只
8、制冷制熱輕確開關4只
9、故障顯示輕確開關7只
10、狀態指示燈32只
11、鋁塑板實驗面板1塊
12、實驗臺、實驗桌1套
13、中央空調帶微機接口1個
14、中央空調控制方法,即可通過實驗臺控制,又可通過電腦控制。
15、中央空調電腦由需方配置。